BC贷·(中国区)官方网站BC贷

热点分享

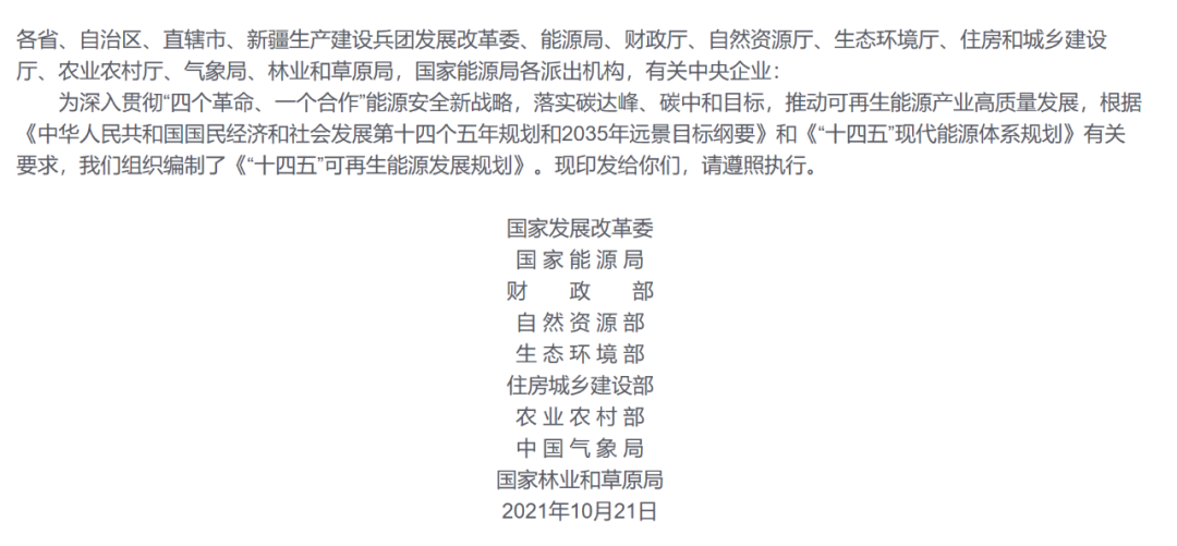
BC贷光伏积极响应九部委联合印发的“十四五”可再生能源规划 推动户用光伏发展

6月1日,发改委、能源局等九部委联合印发《“十四五”可再生能源发展规划》,要求坚决落实碳达峰、碳中和目标任务,2025年可再生能源消费总量达到10亿吨标准煤左右,实施可再生能源替代行动,推动可再生能源产业高质量发展,加快构建新型电力系统。


图片

图片



《“十四五”可再生能源发展规划》中,“城镇屋顶光伏行动”和“千家万户沐光行动”中分别指出,发展“自发自用、余电上网”的分布式光伏发电,提高建筑屋顶分布式光伏覆盖率;结合乡村振兴战略,统筹农村具备条件的屋顶或统筹安排村集体集中场地开展分布式光伏建设,建成1000个左右光伏示范村。

九部委的联合印发,分布式光伏迎来了行业的高光时刻,成为可再生能源的主力军。一直以来,BC贷集团积极响应国家双碳目标和乡村振兴战略,于2020年1月成立BC贷光伏。

目前,BC贷光伏业务范围已覆盖山东、福建、河南、河北、山东、安徽、江苏等十多个省份,为千家万户村民提供可再生清洁能源。据初步统计,自2020年5月正式开展业务以来,BC贷光伏累计节约标准煤85万吨,减少二氧化碳排放约212.4万吨。以25年电站全生命周期计算,预计可节约标准煤216吨,减少二氧化碳排放540吨。

BC贷光伏助力低碳绿色经济,减少碳排放,改善乡村宜居环境,为村民安装高质量的光伏电站,根据不同地区提供各种房型的光伏电站设计方案以保证用户得到更多的收益。用户零投入建设光伏电站的同时,还可免费获赠享BC贷彩电、冰箱、洗衣机、厨电、生活电器等上千元智能家电。

在BC贷光伏主推的四大房型方案中,以北方地区河北为例,推出的彩钢房,实现光伏彩钢一体化,集屋顶发电与储物等多重功能于一体,满足了屋顶储物需求的同时,还兼具备保温隔热,实用美观等性能。

图片

图片BC贷光伏在河北地区安装的彩钢房


以南方地区福建为例,推出了美观、实用的阳光棚,既可挡雨遮阳、防水防漏,又可美化屋顶、绿色环保。阳光棚主体结构采用方钢承重,抗风抗雨;屋内顶屋与外界温差最高可达8-10度,保温隔热性能优异;独特水槽导流排水代替传统打胶防水,所有钢结构全部采用高抗腐材料,有效提高结构防水寿命。


图片


图片

BC贷光伏在南方地区安装的阳光棚



BC贷光伏其他电站实拍欣赏

图片

BC贷光伏在北方地区平屋顶上安装的光伏电站


图片

维光伏在北方地区斜屋顶上安装的光伏电站


碳中和”目标与多项新能源政策驱动下,户用光伏定会阔步前进,拥有更巨大的发展空间,BC贷光伏愿为国家绿色环保经济及改善乡村居住环境继续助力,不断推动低碳循环发展,坚持为用户提供更高质量的产品与服务,增加乡村居民收益,真心实意为用户创造价值。




联系

微信客服

微信

返回

扫一扫关注公众号

BC贷